打印本文 打印本文  关闭窗口 关闭窗口  
水解酸化-接触氧化-物化工艺处理印染废水
作者:陶如钧  文章来源:水利工程网  点击数  更新时间:2009/1/21 11:40:11  文章录入:ahaoxie  责任编辑:ahaoxie

  1.废水的水质水量

  浙江某针织厂是一家民营企业,主要对针织产品进行印染后整理加工,企业经济效益较好。拟建的废水处理站处理的对象主要为工厂排放的印染废水,其污染物来源主要来自纤维原料上的污物油脂、添加的各种浆料、染料、表面活性剂、助剂、酸碱等。废水具有典型的印染废水的特点,即废水的水量水质变化大,COD高,B/C均很低,一般在0.2~0.35之间,可生化性差,色度高。 根据业主及环保局的要求,废水设计水量为3000m3/d。对废水排出口多次监测和参考其他同类型针织厂的废水水质,确定设计进水水质,如表1所示。

  根据《纺织染整工业水污染排放标准》(GB4287-92)表3中的规定,废水站处理出水水质应执行一级排放标准,即CODcr≤100mg/l, BOD5≤25mg/l, SS≤70mg/l, 色度-≤40倍, pH值6~9。

  2. 处理工艺

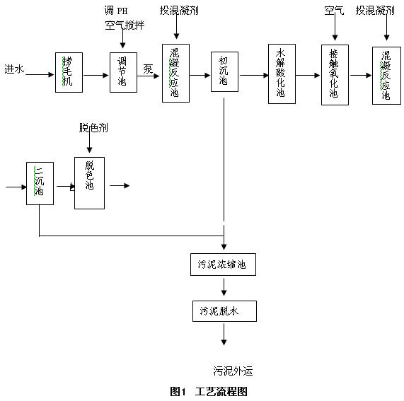
  2.1 工艺流程

  由于印染废水水质水量变化大,因而所选系统必须有较高的抗冲击能力。充分考虑印染废水的特点,并根据国内外印染废水处理的设计和实践经验,采用物化处理与生化处理相结合的原则。工艺流程如图1所示。

  2.2 工艺流程说明

  为避免废水中可能存在的纤维杂质物体进入后续处理和管道系统,防止后续处理单元的沉积和堵塞,在废水进口处设置捞毛机。废水经过捞毛机后进入曝气调节池,进行水质、水量的调节,同时可去除部分硫化染料。经调节后的废水进入一级物化处理系统,主要去除废水中悬浮物和部分有机污染物。废水经一级物化处理后进入生化处理系统,废水生物处理采用厌氧水解酸化与生物接触氧化法相结合的工艺形式。通过厌氧水解酸化阶段可以使部分难降解和高分子的有机物进行水解酸化,分解成可降解及小分子物质,提高废水的可生化性;好氧生物处理主要去除废水中可以降解的有机物以及部分色度。生化系统出水再进入二级物化处理,主要去除色度以及剩余难降解的有机物,该级物化法采用混凝沉淀工艺。由于印染废水中的色度很难处理,因此再二级物化处理后再加一道脱色处理,对系统作最终把关处理,以保证最终出水达到排放标准的要求。

  3. 主要各构筑物及设备

  3.1 捞毛机水池

  格栅井尺寸8.0×4.0×2.0m,共设三台捞毛机,型号为SY-1500。人工定期清理栅渣。

  3.2调节池

  调节池水力停留时间HRT=9.6h,池子尺寸25×12×5m,最大有效水深4m。调节池内设置大气泡空气搅拌系统,搅拌空气量不小于600m3/h。调节池内同时设有二台潜水提升泵,一用一备,单泵流量为125m3/h,水泵的开停由自控系统根据水位自动控制。

  3.3 混凝反应沉淀池

  混凝反应池和初沉池合建,其中混凝反应池尺寸4.5×3.0×3.0m,分成两格,内设立式叶轮搅拌装置。

  初沉池采用斜管沉淀池,其具有水力负荷高,沉淀效果好的特点。设计水力负荷为1.04m3/m2.h,整个池子平面尺寸10×12×5.3m,分两格。每格斜管沉淀池设两个泥斗,泥斗斜壁角度采用55o,定期手动排泥!

  3.4 水解酸化池

  采用升流式污泥床水解酸化池。设计上升水流流速为.625m/h,设计水力停留时间9.12h。水解酸化池尺寸为20×10×6.5m,分两格。布水系统采用枝状穿孔管布水系统,使进水均匀地分布到整个水解池的断面。出水收集系统设在水解池的上部,在汇水槽上加设三角堰。污泥层约占整个水解池高度的50~70%左右,水解池下部污泥浓度估计在15~20g/l左右,整个水解池中的干泥量估计在9300~12400kg左右。

  3.5 生物接触氧化池

  生物接触氧化池设计负荷为0.34 kgBOD/m3·d,水力停留时间16.4h,池子尺寸25×20×4.5m,有效水深4.1m。采用鼓风曝气,气水比15:1。池中挂有软性纤维状填料, 池底设有曝气软管,直接在填料底部曝气,在填料上产生上向流,在气流的冲击、搅动下污水中的有机物充分与生长在填料上的微生物接触,使其得以吸附降解。

  3.6 二级混凝反应沉淀池

  混凝反应池和二沉池合建,其中混凝反应池尺寸6.0×3.0×3.0m,分成两格,内设立式叶轮搅拌装置。

  二沉池采用幅流式沉淀池,用于反应池反应后产生的不溶沉淀物、絮体的沉淀分离。表面水力负荷0.81m3/m2.h,尺寸Φ14m,池边总高为3.7m。池中设半桥式周边传动刮泥机1台,刮泥桥驱动速度为2~3mm/s。

  3.7 脱色池

  废水在脱色池停留时间为30min,脱水池尺寸5.0×4.0×3.5 m。在脱色池进水管路中投加次氯酸钠溶液。采用计量泵定量投加,投加量为100mg/l(投加浓度为10%)。

  3.8 污泥浓缩池

  采用重力式污泥浓缩池,污泥在浓缩池中停留时间14h,池子尺寸5×5m。浓缩池每天排八小时的污泥,用污泥螺杆泵排泥。

  3.9污泥脱水机房

  需脱水污泥量为18.2m3/d,污泥脱水采用带式压滤机脱水,带宽为1m,型号为DY1000,共1台。压滤后的泥饼含水率一般在75%~80%之间,便于外运。

  4. 运行结果

  该工程调试期间气温较低,经过有关调试人员3个多月的努力,废水处理系统运行结果良好,对CODcr、BOD5、色度、SS的去除率均在80%以上,处理出水水质优于《纺织染整工业水污染排放标准》(GB4287-92)一级标准(见表2)。

  从表2上不难看出,废水水质变化较大,但其出水基本都能达到《纺织染整工业水污染排放标准》(GB4287-92)一级标准。。

  5.主要经济技术指标

  该工程总投资为265万元,总占地面积为3600m2。该废水处理站总装机功率为165KW,使用功率为102KW。运行成本为1.39元/t,其中人工费0.20元/t、电费0.56元/t、药剂费0.55元/t,污泥外运费0.08元/t。

  6.结论和建议

  (1)采用水解酸化-接触氧化-物化工艺处理印染废水,对CODcr、BOD5、色度、SS的去除率均在80%以上,处理出水优于《纺织染整工业水污染排放标准》(GB4287-92)一级标准,该工艺在印染废水处理中具有较好的应用前景。

  (2)由于废水的碱性较强,可将废水和烟道气在水膜除器内混合进行预处理。由于锅炉烟道气含有多种酸性气体和多孔性炭粒,烟道气含可降低废水的PH值和吸附、氧化除去部分有机物和和染料分子,达到去除有有机物和降低色度的目的。

  (3)在调节池中投加铁屑。铁屑在印染废水中易发生电化学腐蚀反应,电解反应生成的产物与废水中的化学物质起反应,能降低COD,提高B/C比,同时能破坏印染废水中发色物质的发色结构,达到脱色的目的,可减少混凝剂的投加量,减少运行成本。

  (4)由于印染废水中含有少量表面活性剂,曝气池曝气时会有大量泡沫出现,设计时应采取消泡措施。

  参考文献:

  [1] 武江津,王凯军等. 三废处理工程技术手册(废水卷)北京:化学工业出版社,2000,4:60-80.

  [2] 于尔杰,张杰等. 给排水工程快速设计手册2 北京:中国建筑工业出版社,1998,5(3):103-105.

  作者简介:陶如钧(1975-),男,浙江绍兴人,毕业于天津大学环境工程系,现就职于华东勘测设计研究院,主要从事市政给排水设计工作。

打印本文 打印本文  关闭窗口 关闭窗口