设为首页
加入收藏
联系站长
   | 网站首页 | 资讯 | 文章 | 生活 | NGO | 考试 | 下载 | 图库 | 论坛 | 博客 | Eteam | Ieco | 产业 | 留言 | 
您现在的位置: 中国环境生态网 >> 文章 >> 环境学 >> 污染治理篇 >> 治理技术 >> 水体污染治理 >> 文章正文 用户登录 新用户注册
[组图]膜分离技术处理电镀废水的实验研究         ★★★ 【字体:
…保护视力色: 杏仁黄 秋叶褐 胭脂红 芥末绿 天蓝 雪青 灰 银河白(默认色)
膜分离技术处理电镀废水的实验研究
作者:夏俊方    文章来源:网络收集    点击数:    更新时间:2005-4-17

1.概述

膜分离过程是以选择性透过膜为分离介质,借助于外界能量或膜两侧存在的某种推动力(如压力差、浓度差、电位差等),原料侧组分选择性地透过膜,从而达到分离、浓缩或提纯的目的。膜分离过程是物理过程,不会发生相变,其实质是两种不同物质的分离。目前,膜分离技术受到广泛的注意且发展迅速,已发展成为一种重要的分离方法,在水处理、化工、环保等方面得到了广泛的应用[1]

电镀废水一直是工业生产领域的一个重要污染源。电镀废水中污染物种类多,毒性大,危害严重;其中含有重金属离子或氰化物等,有些属于致癌、致畸或致突变的剧毒物质,对人类危害极大。另外,电镀废水含有大量的有价值金属,如果处理不得当,排入自然体系既污染环境,又浪费资源。

一般含电镀铜漂洗废水的含铜量在30~200mg/L左右,本文拟采用纳滤(NF)+反渗透(RO)的组合工艺对该废水进行浓缩,使浓缩液的铜离子浓度达到镀液的回用要求。

2.实验部分

2.1 实验设备

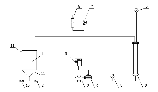
实验所用膜分离设备为自制设备,设备简图如图1所示

1:50L不锈钢料液桶        2:进水球阀        3:柱塞泵头(美国CAT泵头)

4:电机(美国 ABB电机)  5:压力表(0~4MPa) 6:2540不锈钢膜壳 

7:浓水出口针阀  调节此针阀可以调节系统的运行压力 

8:玻璃转子流量计(0~10GPM)

9:变频器  调节变频器可以调节电机转速,从而调节进水压力和流量

10:排空球阀               11:循环冷却水出入口

图1  实验装置简图

2.2 实验用膜

纳滤膜    GE公司DK4040F型抗污染纳滤膜

反渗透膜  GE公司SE4040F型抗污染反渗透膜

2.3 实验料液

实验料液参照苏州某台湾电路板(PCB)生产商提供的料液组分自行配制。料液配方为Cu2+:甲醛:次亚磷酸钠=1:2:4(摩尔比)。料液主要参数如下:

Cu离子浓度:109.8mg/L

COD:356.7mg/L

pH:5.41

配置料液所用的为RO产水,电导率小于3us/cm。

2.4 分析方法

铜离子的测定采用二乙氨基二硫代甲酸钠分光光度法。

CODCr的测定采用重铬酸钾法,按GB11914 1989进行。

[1] [2] [3] 下一页  

文章录入:anny    责任编辑:anny 
  • 上一篇文章:

  • 下一篇文章:
  • 发表评论】【加入收藏】【告诉好友】【打印此文】【关闭窗口
    反渗透膜分离技术的发展及其
    膜分离技术在环保领域的应用
    (只显示最新10条。评论内容只代表网友观点,与本站立场无关!)
    | 设为首页 | 加入收藏 | 联系站长 | 友情链接 | 版权申明 | 管理登录 |